城鎮污水處理廠污泥處置技術分析及創新需求
9月9日,北控(kong)(kong)水(shui)(shui)務(wu)集團產品中(zhong)心副(fu)總工程師(shi)吳云生先生在北控(kong)(kong)水(shui)(shui)務(wu)杯“互聯網+”生態(tai)環(huan)境大賽“產業前沿”系列講座(第十(shi)三講)中(zhong)做(zuo)了題為“城鎮污(wu)(wu)水(shui)(shui)處(chu)(chu)理廠污(wu)(wu)泥處(chu)(chu)理處(chu)(chu)置技(ji)術(shu)分(fen)析(xi)及創(chuang)(chuang)新(xin)需(xu)求(qiu)”的(de)分(fen)享(xiang),梳理了近十(shi)年(nian)來國內(nei)污(wu)(wu)泥處(chu)(chu)理處(chu)(chu)置的(de)行(xing)業政策,就目前城鎮污(wu)(wu)水(shui)(shui)處(chu)(chu)理廠污(wu)(wu)泥國內(nei)外處(chu)(chu)置現狀,對主流技(ji)術(shu)路線(xian)進行(xing)分(fen)析(xi),并闡述了痛(tong)點需(xu)求(qiu),同時對污(wu)(wu)泥技(ji)術(shu)路線(xian)選擇(ze)提(ti)出了創(chuang)(chuang)新(xin)的(de)、可實施的(de)路徑式方法。
政策解讀
污泥作(zuo)為污水(shui)處理的(de)最后一公里(li),必然會成為污水(shui)提質增(zeng)效“補短(duan)板,強弱項”的(de)重(zhong)要(yao)內容,國家已經(jing)從“重(zhong)水(shui)輕泥”向“泥水(shui)并重(zhong)”轉變(bian)。
1 近十年(nian)政策趨勢(shi)
▼技術側
1、一(yi)直(zhi)強調資(zi)源(yuan)化但無法有效落地(di),污(wu)泥脫(tuo)水(shui)填埋的處置(zhi)方式仍然(ran)占(zhan)據主導地(di)位;
2、政策(ce)更加趨(qu)向于采用“生物(wu)質利用+干化焚燒(shao)”的技術趨(qu)勢,首先最大(da)程度減量化,然后在此(ci)基礎上(shang)盡量實現資源(yuan)能(neng)源(yuan)化。
▼資金側
1、涉及收費側要(yao)求的用詞逐步(bu)強硬,從(cong)不低于→補(bu)償→應當補(bu)償→覆蓋;
2、2020年提出將污泥規(gui)劃納入污水規(gui)劃中統籌考慮;
3、國家(jia)對污泥處(chu)理處(chu)置(zhi)設(she)施建設(she)資(zi)金支持力度(du)逐(zhu)步(bu)加大,污泥處(chu)理處(chu)置(zhi)成(cheng)本回(hui)路逐(zhu)步(bu)明確,成(cheng)本收費覆蓋度(du)逐(zhu)步(bu)提高。

《城(cheng)鎮(zhen)污(wu)水(shui)(shui)處(chu)理(li)提質增(zeng)效三年行動方案(an)(2019-2021年)》提出:由于管網維護不到位(wei)問(wen)題,導致污(wu)水(shui)(shui)廠進水(shui)(shui)濃(nong)度低,污(wu)泥(ni)(ni)(ni)資源化(hua)處(chu)置方向(例(li)如厭氧(yang)消化(hua))受到一(yi)定阻礙(污(wu)泥(ni)(ni)(ni)含(han)沙(sha)量問(wen)題亦有影(ying)響,但有機物(wu)濃(nong)度低影(ying)響較大(da)),因此(ci)污(wu)水(shui)(shui)提質增(zeng)效看似是管網問(wen)題,實則牽涉了通溝(gou)污(wu)泥(ni)(ni)(ni)、河道底(di)泥(ni)(ni)(ni)以及(ji)市政污(wu)水(shui)(shui)污(wu)泥(ni)(ni)(ni)的(de)系(xi)統性治理(li)。
《城(cheng)鎮(zhen)生活污(wu)(wu)(wu)水處(chu)理(li)設施(shi)補短板強弱項(xiang)實施(shi)方(fang)案》(發(fa)改環資〔2020〕1234號)提(ti)出:在減量化(hua)的(de)(de)(de)(de)基礎上,因地(di)制宜地(di)選擇適宜的(de)(de)(de)(de)處(chu)置技術路線(xian)。目前,我國污(wu)(wu)(wu)泥(ni)實現無害化(hua)處(chu)理(li)處(chu)置的(de)(de)(de)(de)關鍵(jian)之一(yi)(yi)是(shi)要系統化(hua)解(jie)(jie)決(jue)污(wu)(wu)(wu)泥(ni)出路問(wen)題,使污(wu)(wu)(wu)泥(ni)處(chu)理(li)處(chu)置成為(wei)城(cheng)市(shi)廢物生態循環產業鏈中(zhong)的(de)(de)(de)(de)一(yi)(yi)環,形(xing)成可(ke)持續的(de)(de)(de)(de)污(wu)(wu)(wu)泥(ni)利(li)用(yong)(yong)和消(xiao)納模式(shi)。《實施(shi)方(fang)案》鼓勵土(tu)地(di)資源緊缺的(de)(de)(de)(de)大(da)中(zhong)型(xing)城(cheng)市(shi)采(cai)(cai)用(yong)(yong)“生物質利(li)用(yong)(yong)+焚(fen)(fen)(fen)(fen)燒(shao)(shao)”的(de)(de)(de)(de)處(chu)置模式(shi)。“生物質利(li)用(yong)(yong)”可(ke)采(cai)(cai)用(yong)(yong)以污(wu)(wu)(wu)泥(ni)為(wei)主體的(de)(de)(de)(de)城(cheng)市(shi)有(you)機固體廢物聯(lian)合厭氧(yang)消(xiao)化(hua)(好(hao)氧(yang)發(fa)酵)技術,厭氧(yang)消(xiao)化(hua)產生的(de)(de)(de)(de)沼氣可(ke)用(yong)(yong)于發(fa)電(dian)和產熱,符合能源化(hua)發(fa)展方(fang)向;“焚(fen)(fen)(fen)(fen)燒(shao)(shao)”是(shi)解(jie)(jie)決(jue)污(wu)(wu)(wu)泥(ni)問(wen)題的(de)(de)(de)(de)關鍵(jian)工藝路線(xian),當前污(wu)(wu)(wu)泥(ni)大(da)量積存、消(xiao)納出路受(shou)限,一(yi)(yi)些有(you)條件的(de)(de)(de)(de)城(cheng)市(shi)可(ke)利(li)用(yong)(yong)窯爐(lu)協(xie)同焚(fen)(fen)(fen)(fen)燒(shao)(shao),大(da)中(zhong)城(cheng)市(shi)可(ke)采(cai)(cai)用(yong)(yong)單(dan)獨焚(fen)(fen)(fen)(fen)燒(shao)(shao),其焚(fen)(fen)(fen)(fen)燒(shao)(shao)灰可(ke)作為(wei)建筑材料或用(yong)(yong)于磷回收,符合資源化(hua)方(fang)向。
2 未(wei)來五年政策趨勢
2021年6月,國家發改委(wei)發布了《“十四五(wu)(wu)”城鎮(zhen)污(wu)(wu)(wu)水處(chu)(chu)理(li)及(ji)資源化利用發展(zhan)規(gui)劃(hua)》,據(ju)有(you)關機(ji)構(gou)估算,“十三五(wu)(wu)”期間,我國新增(zeng)污(wu)(wu)(wu)水處(chu)(chu)理(li)及(ji)相關投資額近6000億元,其中(zhong),新增(zeng)或改造污(wu)(wu)(wu)泥無害化處(chu)(chu)理(li)處(chu)(chu)置設施(shi)的投資不(bu)足(zu)300億元,占比僅為5%。
相比“十三五”期間提出的(de)(de)污(wu)(wu)泥(ni)穩定化(hua)(hua)和無害化(hua)(hua)主要(yao)目標,《規(gui)劃》更重視污(wu)(wu)泥(ni)資(zi)(zi)源(yuan)化(hua)(hua)利用(yong),“鼓勵污(wu)(wu)泥(ni)能量資(zi)(zi)源(yuan)回收(shou)利用(yong)”,響應了(le)國家碳減排的(de)(de)戰略目標。《規(gui)劃》明確污(wu)(wu)泥(ni)無害化(hua)(hua)處置率達到(dao)90%,實施范(fan)圍由(you)《“十三五”全(quan)國城(cheng)鎮污(wu)(wu)水處理及(ji)再(zai)生利用(yong)設施建設規(gui)劃》的(de)(de)地(di)級及(ji)以上城(cheng)市拓寬到(dao)所有城(cheng)市,并(bing)要(yao)求2035年全(quan)面實現污(wu)(wu)泥(ni)無害化(hua)(hua)資(zi)(zi)源(yuan)化(hua)(hua)處置。

污(wu)泥處理處置(zhi)現狀
污(wu)水(shui)(shui)處理量(liang):截至(zhi)2019年底,全國(guo)城(cheng)市和縣城(cheng)污(wu)水(shui)(shui)處理廠共(gong)4140座(zuo),污(wu)水(shui)(shui)實際處理總量(liang)達到1.7億m3/d,污(wu)泥產(chan)量(liang)約6000萬噸/年(80%含水(shui)(shui)率)。

污(wu)泥來源(yuan)(yuan)及(ji)組(zu)成:污(wu)泥物(wu)質(zhi)組(zu)成非常復(fu)雜,既含(han)有(you)C、N、P等資源(yuan)(yuan)性(xing)物(wu)質(zhi),也含(han)有(you)重金屬、難降解(jie)有(you)機物(wu)、持(chi)久性(xing)有(you)機物(wu)、微塑料(liao)等污(wu)染性(xing)物(wu)質(zhi)。

污(wu)泥處理處置原則:“安全環保(bao)、循環利用、節能(neng)降耗、因地制宜、穩(wen)妥可靠”,最(zui)終實(shi)現減量化、穩(wen)定化、無害化、資源化。

污(wu)泥(ni)處置及出路情況:根據《城鎮污(wu)水處理廠(chang)污(wu)泥(ni)處置分類》GBT23484-2009

1 國(guo)內污泥處理處置(zhi)現狀

目(mu)前,我國污泥(ni)最終(zhong)處(chu)置(zhi)無官方統計,根據(ju)2016年(nian)中(zhong)國產業(ye)信息網數據(ju),污泥(ni)填埋及其他(ta)處(chu)置(zhi)方式占47.9%,焚燒占比22.8%,土地利用占比17.7%,建材利用占11.6%,可大致看出,目(mu)前主要(yao)仍以(yi)填埋和一些非正(zheng)常處(chu)置(zhi)為主,占據(ju)將近一半份(fen)額(e)。
北京
中心城區(qu)(qu)厭(yan)氧(yang)消化+土(tu)地利(li)用、郊(jiao)區(qu)(qu)以(yi)焚(fen)燒和好(hao)氧(yang)發(fa)酵為(wei)主。
●中(zhong)心城(cheng)區—— “151” 模式(shi)

●郊(jiao)區—— 探索新的污(wu)泥技術路線(xian),以(yi)干(gan)化焚燒和設備化堆肥為主
順義污泥干化焚(fen)(fen)燒項目,規模700t/d,槳葉式(shi)熱干化+流化床焚(fen)(fen)燒工藝;
懷柔污泥干化(hua)協(xie)同焚燒項目,規模為300t/d, 圓盤干化(hua)+垃圾爐排爐協(xie)同焚燒工藝;
豐臺河(he)西污泥(ni)處置項目,規模80t/d, 板框深度(du)脫水+罐式堆肥處理工藝。
上海
中心城區以獨(du)立(li)焚(fen)燒為(wei)(wei)(wei)主、協同焚(fen)燒為(wei)(wei)(wei)輔,處(chu)理后(hou)污泥建材利(li)(li)用(yong),衛生(sheng)填埋(mai)為(wei)(wei)(wei)應急保障(zhang),其他區域以干化焚(fen)燒為(wei)(wei)(wei)主、好氧(yang)發(fa)酵(jiao)后(hou)土地利(li)(li)用(yong)為(wei)(wei)(wei)輔、衛生(sheng)填理作為(wei)(wei)(wei)應急保障(zhang)。

廣州
協同焚(fen)燒(shao)(發電、燒(shao)磚(zhuan)、水(shui)泥(ni)(ni)窯)+建材利用為主,全(quan)面推進污泥(ni)(ni)干化獨(du)立焚(fen)燒(shao)。

深圳
電(dian)廠(chang)協同焚(fen)燒(shao)一家獨大,中電(dian)環保(bao)+華潤海豐,處置能(neng)力2000噸(dun)/日(含水(shui)率40%),占深圳市政污泥總產量(liang)5500噸(dun)/日(含水(shui)率80%)的70%以(yi)上。
2 國外(wai)污泥處理處置現狀
歐洲
總體(ti)思路是污泥的資源化利用,早期將土地利用作為(wei)污泥處理的主要方(fang)式和(he)鼓勵方(fang)向。
常見的污(wu)(wu)泥(ni)(ni)處(chu)(chu)理方式有(you)厭氧消化(hua)、好(hao)氧堆肥、干化(hua)、焚燒(shao)等。污(wu)(wu)泥(ni)(ni)處(chu)(chu)置(zhi)方式有(you)土地利用(yong)、填(tian)埋(mai)、綜(zong)合利用(yong)等。目前歐洲,特別是德國因為磷回收(shou)要求,焚燒(shao)已(yi)經成為主要的處(chu)(chu)理方式,土地利用(yong)等呈下(xia)降趨(qu)勢。以德國為例(li),2017年,單獨焚燒(shao)及協同焚燒(shao)占比(bi)65.76%,土地利用(yong)占比(bi)28.23%,填(tian)埋(mai)已(yi)被禁(jin)止。

日本(ben)
由于土(tu)地資源(yuan)緊張,日(ri)本污泥處理處置(zhi)多(duo)年來(lai)主要(yao)是焚燒(shao),焚燒(shao)后建(jian)材(cai)利用為主,農用與填埋為輔。

美國
推測(ce)美國仍(reng)然有(you)50%~60%土地利用,剩下焚(fen)(fen)燒、地表處(chu)理、填埋和其它共占40%~50%,其中(zhong)焚(fen)(fen)燒占比在15%左右。

污泥(ni)處(chu)理處(chu)置主(zhu)流技(ji)術(shu)路線

1 以土地利用為處置方式

優勢
1、消化(hua)污(wu)泥(ni)殺(sha)死部分(fen)病(bing)原菌和(he)寄生蟲卵,污(wu)泥(ni)得(de)到穩定(ding)化(hua),不易(yi)腐(fu)臭,降低了土地利(li)用時溫室氣體(ti)逸出(chu)風險;
2、厭(yan)氧消化的污(wu)泥減量、能(neng)源回收和(he)提高脫水性能(neng)的作(zuo)用;
3、腐熟污泥改善(shan)土壤肥(fei)力和結構(gou);
4、投資相對較(jiao)低,二(er)次污染(ran)較(jiao)小。
▼風險
1、有機(ji)物降解率低(di)、進(jin)泥有機(ji)質(zhi)低(di)導致(zhi)能量不平衡(heng)、重金屬、生(sheng)物毒性物質(zhi);
2、 投入產出比(bi)問題;
3、運行穩定性問(wen)題;
4、污(wu)泥最終出路,政府頂層規劃以及協調能力。
2 以(yi)土地利(li)用(yong)為(wei)處置方式

優勢
1、工藝流程成熟、簡單;
2、好氧發(fa)酵工(gong)(gong)藝項目(mu)投資,相比其他如干化工(gong)(gong)藝、焚燒(shao)工(gong)(gong)藝等(deng)具有一定(ding)優勢。
▼風(feng)險
1、設備(bei)穩定運行問題,運行成本因(yin)輔料問題偏高(gao);
2、占地面積大(da);
3、鄰避(bi)效應(ying);
4、污泥最終出路受(shou)限,政府頂層規劃及協調(diao)能力較弱;
5、重(zhong)金屬、生物毒性物質環境(jing)風險。
3 以焚燒(熱解)和灰渣(zha)利用為(wei)處置方式
脫水+熱(re)干化+焚燒(熱(re)解)+灰渣建材(cai)利用
▼優勢(shi)
1、大大地減少了污泥的(de)體(ti)積(ji)和重量,非(fei)常適用于人口稠密的(de)城(cheng)市;
2、可(ke)以殺死(si)一切病原體,處理(li)后的灰渣還可(ke)進行建材綜合利(li)用;
3、污泥(ni)處(chu)理速度快,不需要長期儲存;
4、焚燒產生廢(fei)熱可用于污泥熱干化。
▼風險
1、焚燒系統復(fu)雜,建設投(tou)資高(gao);
2、系統的運(yun)行和維(wei)護要(yao)求較(jiao)高,運(yun)行的成本高;
3、煙氣(qi)含有(you)機(ji)物、重金屬、酸性氣(qi)體(ti)(ti)及(ji)氮氧化物等(deng),需要完(wan)善(shan)尾氣(qi)處理設(she)施;
4、焚燒(shao)廠的建造有鄰避效應。
4 以填埋為(wei)處置方式
深度脫水+填埋
▼優勢(shi)
1、通過加入石灰,將污泥的(de)pH值提(ti)高到12或更(geng)高,使生產(chan)臭氣的(de)微生物活動(dong)受到強(qiang)烈的(de)抑制(zhi);
2、高pH值可以將致病(bing)菌的(de)細胞壁瓦解(jie),其反應過程中產生的(de)高溫還(huan)可以殺死其它一些較(jiao)大的(de)生物體(ti),起到殺菌消(xiao)毒的(de)作用;
3、 投資、運行成本(ben)低,系統較簡單(dan)。
▼風險
1、添(tian)加藥劑形成固(gu)含量增量,減量化(hua)不徹(che)底,仍(reng)有大量深度脫水后污泥待處置;
2、污(wu)泥后續處(chu)理以填埋為主,若添(tian)加石(shi)灰對(dui)后續處(chu)置存在影響(xiang);
3、用(yong)于填埋的場地逐漸受到限制。
系統解(jie)決方案
污(wu)泥處置涉(she)及污(wu)泥的最終去向和出路(lu),是(shi)目(mu)前(qian)污(wu)泥行(xing)業(ye)的瓶頸所在,“出路(lu)決定思路(lu),思路(lu)滿足出路(lu)”。
●政府主管部門(men)對于污泥(ni)處理處置怎么搞經驗(yan)較少(shao),因此(ci)政府部門(men)更(geng)傾向于我們(men)提供一攬子(zi)解(jie)決(jue)方案(an);
●解決方案的核心(xin)就(jiu)是有長期(qi)穩(wen)定、合(he)法合(he)規的處置思(si)路(lu),政府不再承擔污(wu)泥(ni)最終處置的“無限責任”,從近期(qi)的工程(cheng)項目來看,基本上朝著這(zhe)一方向發展;
●北控水務污泥(ni)業務發展(zhan)(zhan)的(de)方(fang)向(xiang)也是應該以(yi)此為中(zhong)心開展(zhan)(zhan)業務拓展(zhan)(zhan),先(xian)解決(jue)污泥(ni)最(zui)終處置的(de)去向(xiang)和接(jie)納(na)能力,然后根(gen)據(ju)污泥(ni)產量、當地的(de)環(huan)境容量、經濟發展(zhan)(zhan)水平、技術(shu)成熟度、社會影(ying)響確定合適的(de)處理工藝。

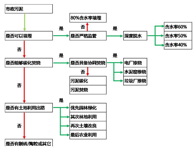
以國內目(mu)前(qian)形成(cheng)的4條主流處(chu)(chu)(chu)(chu)理處(chu)(chu)(chu)(chu)置技術(shu)路線(xian)為基礎(chu):“厭氧(yang)消化(hua)+土地利(li)用(yong)”、“好氧(yang)發(fa)酵+土地利(li)用(yong)”、“干化(hua)+熱(re)處(chu)(chu)(chu)(chu)理(焚燒、熱(re)解)+建材利(li)用(yong)”、“深度脫水+應(ying)急填(tian)埋”,污(wu)泥處(chu)(chu)(chu)(chu)理處(chu)(chu)(chu)(chu)置工藝路線(xian)的總體選擇原則應(ying)考慮五類影響(xiang)因素:

污泥處理處置(zhi)發展(zhan)方向及痛點
核(he)心問題(ti)歸類:
1 工藝穩定運(yun)行及設備(bei)質量問(wen)題:經驗不足
2 建造及運(yun)行成本問(wen)題:投資(zi)不夠
3 末(mo)端(duan)出路問(wen)題:政策不通
4 環(huan)境影響及鄰避(bi)效(xiao)應問題:環(huan)境不佳
痛(tong)點及發(fa)展方向(xiang) — 污泥(ni)源頭減量
探(tan)索技(ji)術(shu)方向(xiang):
1、曝氣沉砂池改進,提升除砂效率(重點100um-200um去除);
2、生化池(chi)污泥微(wei)生物(wu)原(yuan)位減量(胞外酶水解(jie)?能量解(jie)偶聯?)技(ji)術(shu)、污泥發酵(jiao)減量技(ji)術(shu)、化學(臭氧?)減量技(ji)術(shu);
3、二沉池高污泥濃度下穩定運行技(ji)術、高效(xiao)絮(xu)凝(ning)劑研發。
痛點(dian)及發展方向 — 預處理及深度脫水減量
探索技術(shu)方向(xiang):
1、高效濃(nong)縮池及濃(nong)縮機技術;
2、高壓(ya)帶(dai)機、高壓(ya)板框等新型脫水(shui)設備技(ji)術;
3、新型藥(yao)劑研發,減少混(hun)凝劑及石灰(hui)投加;
4、污泥(ni)EPS破除技術;
5、新(xin)型高效污泥干(gan)(gan)化(hua)技術,如(ru)高壓帶(dai)機、低溫(wen)干(gan)(gan)化(hua)及其組合(he)工藝;
6、高效污泥堆肥及堆肥臭氣綜(zong)合(he)解決(jue)方案。
痛點及(ji)發展方向(xiang) — 熱法處理終極減量
污(wu)泥(ni)碳化
北控水務(wu)集團(tuan)開始做(zuo)污泥碳(tan)化的(de)時(shi)間(jian)比較(jiao)早(zao),目(mu)(mu)前即墨項目(mu)(mu)設(she)(she)計(ji)規模300噸(dun)/日,是(shi)目(mu)(mu)前國內設(she)(she)計(ji)規模最大、穩定運行(xing)時(shi)間(jian)最長、處理成(cheng)本最低(di)的(de)碳(tan)化項目(mu)(mu)。但(dan)這個工(gong)藝(yi)在(zai)國內發展時(shi)間(jian)并不長,希望大家(jia)可(ke)以從(cong)設(she)(she)備(bei)的(de)成(cheng)熟度(du)、運行(xing)的(de)穩定性(xing)、運營成(cheng)本和設(she)(she)備(bei)國產化上進(jin)行(xing)深入的(de)研究。
污(wu)泥焚燒
熱(re)干(gan)化(hua)+鼓泡(pao)流(liu)化(hua)床作為(wei)主(zhu)流(liu)路(lu)線和(he)設(she)備已基本(ben)定(ding)型,技術(shu)趨于(yu)成熟且國內市(shi)場已初具規模,但存在(zai)投(tou)資和(he)運行成本(ben)過高的(de)(de)問題。發(fa)改(gai)委的(de)(de)文(wen)件顯示出污泥焚燒(shao)會成為(wei)未來幾年的(de)(de)主(zhu)要的(de)(de)處(chu)理工藝之一(yi),在(zai)經(jing)濟發(fa)達的(de)(de)地區(qu)一(yi)定(ding)會作為(wei)主(zhu)流(liu)的(de)(de)技術(shu)路(lu)線,如果能夠(gou)開(kai)發(fa)出低(di)成本(ben)、穩定(ding)運行、低(di)投(tou)資的(de)(de)污泥焚燒(shao)技術(shu),在(zai)未來一(yi)定(ding)會有非常大(da)的(de)(de)市(shi)場。
痛點(dian)及發展(zhan)方(fang)向 — 協同處置
協同(tong)處(chu)置(zhi)的(de)方(fang)(fang)式在國外并不常(chang)用,因為(wei)被普遍認為(wei)會對原有的(de)工藝造(zao)成影響。污泥獨立(li)焚燒、獨立(li)碳(tan)化的(de)成本較(jiao)高,相比(bi)較(jiao)下,協同(tong)處(chu)置(zhi)的(de)方(fang)(fang)式成本較(jiao)低,如果可以在協同(tong)焚燒上(shang)解決一些關鍵性(xing)的(de)問(wen)題,也不失為(wei)目前處(chu)理污泥的(de)中重要方(fang)(fang)法之(zhi)一。
結 語
▼技術層面(mian)
1、目前污泥處(chu)理工藝種類多,雖(sui)然主流(liu)工藝基本(ben)確定,但技術提供商魚龍混雜(za),工藝運行(xing)穩定性差,設備可靠(kao)性差,運行(xing)成本(ben)偏(pian)高的問題(ti)突出。
2、污泥源頭減(jian)量(liang)化(hua)(hua)、穩(wen)定化(hua)(hua)、污染物資(zi)源化(hua)(hua)是未來(lai)技(ji)(ji)術發展的(de)方向,進行(xing)一定的(de)技(ji)(ji)術布(bu)局。
▼資金層(ceng)面(mian)
污(wu)泥處理費納入(ru)污(wu)水費用(yong)的(de)(de)城市比例較低(di),項目運作(zuo)模式不成熟(shu),日后可能(neng)(neng)出現從國家資源(yuan)綜合利用(yong)和可持續發展(zhan)的(de)(de)角度對采用(yong)資源(yuan)化、能(neng)(neng)源(yuan)化的(de)(de)技術及企業進(jin)行政策性補貼。
▼政策層面
目前污(wu)泥(ni)(ni)項目存在土地(di)利用(yong)無處可(ke)去,應急填埋(mai)無地(di)可(ke)用(yong),干化焚燒無地(di)可(ke)建問(wen)題。污(wu)泥(ni)(ni)問(wen)題涉及管理(li)部(bu)(bu)(bu)門多,住建部(bu)(bu)(bu)、環保部(bu)(bu)(bu)、農業部(bu)(bu)(bu)等部(bu)(bu)(bu)門之間存在壁壘,導致污(wu)泥(ni)(ni)土地(di)利用(yong)受(shou)限,政府部(bu)(bu)(bu)門對污(wu)泥(ni)(ni)頂(ding)層規劃重視程度(du)不夠。但(dan)重水(shui)輕泥(ni)(ni)現(xian)象(xiang)在逐(zhu)步得到(dao)改善(shan),隨著全(quan)面推進生態文明和“碳(tan)中和”計劃,相信未(wei)來(lai)行業壁壘會進一步降(jiang)低。
聲明:本文(wen)轉自北水教育(yu),作者吳云(yun)生。本文(wen)版權歸原作者所有(you),不(bu)代表本網站觀點(dian),僅(jin)供學(xue)習交流之用(yong),不(bu)做商業(ye)用(yong)途。如(ru)文(wen)中的內容(rong)、圖片、音(yin)頻、視(shi)頻等存在第三方的在先知識產權,請及時聯系(xi)我們刪除。

登錄
